
Anwendungen und Lösungen - Warmwasser
8.1 Speicher-Wassererwärmer
Beim Speicher-Wassererwärmer wird das Trinkwasser in einem Speicher erwärmt und bis zur Nutzung auf der erforderlichen Temperatur gehalten. Speicher-Wassererwärmer ermöglichen die Versorgung von mehreren Entnahmestellen bei hohen Volumenströmen und konstanten Auslauftemperaturen. Die Erwärmung des Speichers ist mit kleiner Leistung möglich, solange die erforderliche Temperatur bei jeder Entnahme erreicht wird. Die Grösse des Speichers wird wesentlich durch den Spitzenwert des Warmwasserbedarfs und der Aufheizzeit bestimmt.
Speicher-Wassererwärmer erfordern aufgrund der Stagnation des Trinkwassers im Speicher die folgenden Massnahmen zur Sicherstellung der Trinkwasserhygiene:
-
Geeignete Konstruktionsmaterialien
-
Auslegung des Speichervolumens für raschen Wasseraustausch
-
Sicherstellung der Warmwassertemperatur am Ausgang des Speichers von mindestens 60 °C
Die Temperaturhaltung des Speichers ist mit Verlusten verbunden, sogenannte Bereitschaftsverluste, die nur zum Teil mit der Wärmedämmung des Speichers zu vermeiden sind. Weitere Wärmeverluste entstehen durch die Rohrleitungen in der Warmwasserverteilung.
8.1.1 Planungsaspekte beim Einsatz von Speicher-Wassererwärmern
Die folgende Liste enthält wichtige Planungsaspekte beim Einsatz von Speicher-Wassererwärmern:
-
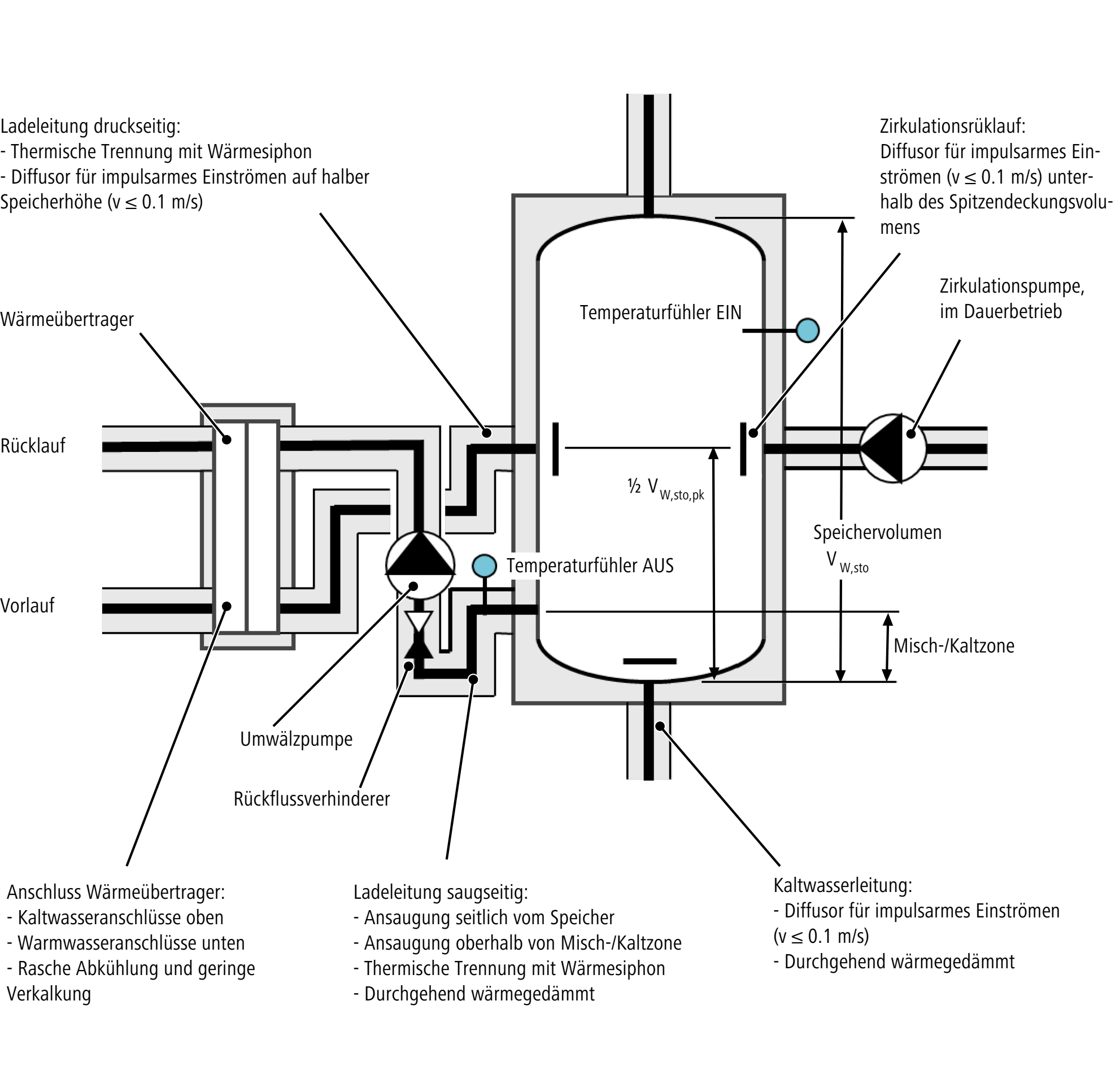
Für einen energieeffizienten Betrieb ist es wichtig, dass die Strömungen an den Speicheranschlüssen die Schichtung des Speichers nicht beeinträchtigen. Die Störung der Schichtung kann durch Diffusoren (Prallbleche, Sprührohre) und durch Fliessgeschwindigkeiten von maximal 0.1 m/s minimiert werden.
-
Die Trinkwasserhygiene erfordert zudem eine Vergrösserung des Leitungsquerschnitts am Kaltwassereintritt des Speichers, um eine Störung und Verfrachtung des Bodensatzes (Legionellen) zu verhindern. So muss der Durchmesser des Kaltwassereintritts 7-mal grösser sein als der Nominaldurchmesser (DN) der Kaltwasserzuleitung.
-
Eine Zirkulationsnacherwärmung sollte ausserhalb des Speichers realisiert werden. Das nacherwärmte Zirkulationswasser kann dabei in den oberen Speicherbereich gepumpt werden. Dadurch wird bei einer Fehlfunktion der externen Zirkulationsnacherwärmung die Temperatur in der Warmwasserzirkulation durch den Speicher aufrechterhalten (die Erfahrung zeigt, dass die Wärmeübertragung von externen Zirkulationsnacherwärmungen oft nicht fehlerfrei funktioniert).
-
Bei einer Zirkulationsnacherwärmung nur über den Speicher muss die Störung der Schichtung dadurch vermieden werden, dass der Speicheranschluss des Zirkulationsrücklaufs unterhalb des Spitzendeckungsvolumens liegt. Zusätzlich sind die obengenannten Massnahmen erforderlich wie Diffusoren und reduzierte Fliessgeschwindigkeiten.
8.1.2 Direkt erwärmter Speicher-Wassererwärmer
Die Energieumwandlung in Wärmeenergie findet im Speicher statt, beispielsweise durch einen Gasbrenner oder durch ein elektrisches Heizelement. Die direkte Wärmeerzeugung in Speichern ausschliesslich mit elektrischer Energie ist in ständig bewohnten Gebäuden und in Neubauten nicht erlaubt, 👉 Mustervorschriften der Kantone im Energiebereich (MuKEn).
8.1.3 Indirekt erwärmter Speicher-Wassererwärmer mit innenliegendem Wärmeübertrager
Die Energieumwandlung in Wärmeenergie findet ausserhalb des Speichers statt. Die Übertragung der Wärme auf das Trinkwasser erfolgt mit einem im unteren Bereich des Speichers liegenden Wärmeübertrager. Dadurch stellt sich eine Schichtung im Speicher ein, bei der die Temperaturen von unten nach oben Grad um Grad ansteigen (Stufenschichtung). Die Nutztemperatur des Warmwassers wird erreicht, wenn der Speicher vollständig erwärmt ist.
Solche Wassererwärmer können auch bei kalkhaltigem Trinkwasser eingesetzt werden und weisen eine vergleichsweise einfache Technik und Regelung auf. Die Schichtung im Speicher hat in der Regel eine grosse Kalt- und Mischzone.
8.1.4 Indirekt erwärmter Speicher-Wassererwärmer mit aussenliegendem Wärmeübertrager
Speicher-Wassererwärmer mit aussenliegendem Wärmeübertrager verfügen über eine Ladepumpe, die das Kaltwasser aus dem unteren Bereich des Speichers durch den Wärmeübertrager transportiert und das erwärmte Wasser im oberen Bereich des Speichers einlagert. Dadurch wird eine Ladeschichtung erreicht. Temperatursensoren, welche die Temperaturzonen im Speicher erfassen, lassen sich in vertikaler Richtung verschieben. Dadurch ist es möglich, die Höhe der Warmwasserschicht, also den Warmwasservorrat im Speicher auf den Warmwasserbedarf abzustimmen. Die Vorteile von solchen Wassererwärmern sind:
-
Die Nutztemperatur wird nach kurzer Zeit erreicht.
-
Die Aufheizzeit des Speichers wird reduziert.
-
Das Trinkwasser im Speicher wird häufig ausgetauscht.
-
Die Bereitschaftsverluste sind niedriger.
-
Die Kalt- und Mischzonen sind auf ein Minimum reduziert.
-
Die Wassererwärmer sind einfach zu warten.
Die Nachteile sind der grosse Platzbedarf und die zusätzlichen Schutzeinrichtungen gegen die Verkalkung.
Das Schema zeigt eine Wassererwärmungsanlage mit aussenliegendem Wärmeübertrager, Warmwasserspeicher mit Schichtladung und Ladekreislauf mit Dreiwegeventil und nicht drehzahlregulierter Ladepumpe. Weitere Varianten für die Ladung des Speichers sind:
-
Beimisch-Regelung mittels thermischem Mischer
-
Drehzahlregulierte Pumpe (Volumenstromregelung)
-
Drosselventil
8.1.4.1 Einstufen- und Mehrstufenladung
Bei der Konstruktion bzw. beim Anschluss von Speicher-Wassererwärmern mit aussenliegendem Wärmeübertrager wird zwischen der Einstufenladung und der Mehrstufenladung unterschieden.
Einstufenladung
Bei der Einstufenladung erreicht das Warmwasser die Solltemperatur von 60 °C in einem Durchgang durch den Wärmeübertrager und kann daher in das Spitzendeckungsvolumen des Speichers gepumpt werden. Die Einstufenladung ist geeignet für Hochtemperatursysteme wie Fernwärme, Öl, Gas oder Holz.
Mehrstufenladung
Bei Mehrstufenladung wird das Warmwasser mehrmals durch den Wärmeübertrager gepumpt. Bei jedem Durchgang wird die Temperatur des Warmwassers um 5 bis 10 °C erhöht, bis es die Solltemperatur von 60 °C erreicht und aufgrund der niedrigeren Dichte in den Bereich des Spitzendeckungsvolumens steigt. Die Ladezeit des Speichers bleibt gegenüber der Einstufenladung gleich, da die Pumpe mit einem höheren Volumenstrom arbeitet.
Die Mehrstufenladung ist geeignet für Niedertemperatursysteme wie Wärmepumpen. Deshalb nimmt die Mehrstufenladung an Bedeutung zu.
8.1.4.2 Anschlussbeispiele
Einstufenladung
Das folgende Schema zeigt eine Wassererwärmungsanlage mit aussenliegendem Wärmeübertrager und Einstufenladung. Die Zirkulationsnacherwärmung erfolgt ausserhalb vom Speicher.
Mehrstufenladung
Das folgende Schema zeigt eine Wassererwärmungsanlage mit aussenliegendem Wärmeübertrager und Mehrstufenladung. Die Zirkulationsnacherwärmung erfolgt über den Speicher.
8.1.5 Speicher-Wassererwärmer mit Pufferspeicher (Kombispeicher)
Beim Kombispeicher wird der Warmwasserspeicher im Pufferspeicher eingebettet. Die Wärme wird vom Heizungswasser im Pufferspeicher durch die Behälterwand des Warmwasserspeichers übertragen. Für die Erwärmung des Heizungswassers kommen alle gängigen Energiearten in Frage.
Das Schema zeigt eine Solaranlage mit einem Kombispeicher und zwei innenliegenden Wärmeübertragern, die für eine günstige Schichtung im Speicher sorgen. Ein zusätzlicher innenliegender Wärmeübertrager dient zur Nacherwärmung mit einem weiteren Energieträger.
Bei Solaranlagen können im Pufferspeicher hohe Maximaltemperaturen entstehen, die einen Verbrühschutz erforderlich machen. Ein thermostatisches Mischventil verhindert Verbrühungen, indem es die Warmwassertemperatur durch Zumischung mit Kaltwasser oder mit Trinkwasser aus der Warmwasserzirkulation auf die eingestellte Maximaltemperatur reduziert.
8.1.6 Serienschaltung von Speicher-Wassererwärmern
Zur Erhöhung der Warmwasserleistung können handelsübliche Speicher-Wassererwärmer in Serie geschaltet werden. Serienschaltungen von Speicher-Wassererwärmern weisen die folgenden Merkmale auf:
-
Einfache Leitungsführung
-
Alle Speicher weisen nach der Erwärmung die gleichen Warmwassertemperaturen auf.
-
Konstante Warmwasser-Austrittstemperatur
Die Serienschaltung ist in Gebäuden mit hoher Versorgungssicherheit jedoch nur bedingt geeignet, da bei Wartungsarbeiten immer alle Speicher ausfallen. Lösungen mit Umleitungen und Ventilen werden wegen der möglichen Beeinträchtigung der Trinkwasserhygiene nicht empfohlen.
Eine Parallelschaltung von Speicher-Wassererwärmern wird in der Regel nicht empfohlen. Solche Installationen können zu unterschiedlichem Betriebsverhalten der einzelnen Speicher führen, z. B. Entladung der Speicher zu unterschiedlichen Zeiten. Dennoch kann in Gebäuden mit grossem Warmwasserbedarf und hoher Versorgungssicherheit (z. B. Spital) eine Parallelschaltung aufgrund der Versorgungsredundanz eine mögliche Lösung sein. Die Planung solcher Wassererwärmungsanlagen erfordert jedoch viel Fachwissen.
8.1.7 Schichtung
Der Inhalt von Warmwasserspeichern weist eine mehr oder weniger ausgeprägte Schichtung von Temperaturzonen auf, deren Bildung auf die physikalischen Eigenschaften des Wassers zurückzuführen ist:
-
Abnahme der Dichte bei Erwärmung: das erwärmte Wasser steigt im Speicher auf
-
Geringe Wärmeleitfähigkeit: geringer Wärmeaustausch zwischen den Temperaturzonen
Die Schichtung wird wesentlich durch die Art der Wärmeübertragung bestimmt, also davon, ob ein innenliegender oder ein aussenliegender Wärmeübertrager verwendet wird, wobei sich minimale Mischzonen bilden, wenn das Verhältnis des Durchmessers zur Bauhöhe des Speichers etwa 1:3 beträgt. Die Schichtung wirkt sich auf die Versorgung der Entnahmestellen und die Energieeffizienz aus. Eine wenig ausgeprägte Schichtung hat lange Aufheizzeiten, einen geringeren Wirkungsgrad des Wärmeübertragers und im ungünstigsten Fall zu niedrige Auslauftemperaturen an den Entnahmestellen zur Folge.
Das Spitzendeckungsvolumen befindet sich oberhalb des EIN-Fühlers. Bei Wohnbauten entspricht das Spitzendeckungsvolumen einer Stundenspitze. Je nach Objekt (z. B. Industriebau) muss das Spitzendeckungsvolumen für einen anderen Zeitbereich als eine Stunde definiert werden.
Das Steuervolumen liegt zwischen dem EIN- und dem AUS-Fühler. In diesem Bereich findet die Nacherwärmung statt.
Das Bereitschaftsvolumen ist die Summe aus dem Spitzendeckungsvolumen und dem Steuervolumen.
8.1.8 Korrosionsschutz
8.1.8.1 Schutzanode
Schutzanoden werden für den kathodischen Korrosionsschutz von Metallkonstruktionen verwendet, die sich im Wasser oder in der Erde befinden.
Warmwasserspeicher bestehen oft aus einem Stahlbehälter mit einer Emaille-Innenbeschichtung als Schutzschicht. Die Schutzschicht kann jedoch nicht völlig frei von Rissen hergestellt werden. Bei kleinsten Rissen in der Emaille-Beschichtung bilden sich galvanische Elemente und damit Korrosionsströme, wobei das Warmwasser im Speicher als Elektrolyt wirkt. Die Schutzanode aus dem unedlen Magnesium geht dabei anstelle des Stahls in Lösung (daher auch die Bezeichnung «Opferanode»). Die gelösten Magnesium-Ionen lagern sich in den Rissen auf dem Edelstahl des Behälters (der Kathode) ab und bilden eine Schutzschicht. Die im Warmwasser gelösten Magnesium-Ionen sind wasserhygienisch unbedenklich.
8.1.8.2 Fremdstromanode
Die Fremdstromanode schützt Speicher aus Stahl mit Emaille-Beschichtung vor elektrochemischer Korrosion. Bei kleinsten Rissen in der Emaille-Beschichtung liefert die Fremdstromanode den Schutzstrom aus einer externen Stromquelle (Fremdstromschutz). Die Fremdstromanode erfordert im Gegensatz zu Opferanoden keine Wartung.
8.1.8.3 Schutz vor Fremdströmen
Elektrische Fremdströme können Korrosion an Speicher-Wassererwärmern verursachen. Es bestehen verschiedene Lösungen, um Speicher-Wassererwärmer vor Fremdströmen zu schützen.
Ausführliche Informationen hierzu sind im
8.2 Durchfluss-Wassererwärmer
Ein Durchfluss-Wassererwärmer erwärmt das Trinkwasser nur während der Entnahme an der Armatur. In dieser Zeit überträgt ein Wärmeübertrager die erforderliche Wärmeenergie auf das Wasser. Bei elektrisch betriebenen Durchfluss-Wassererwärmern kommt als Wärmeübertrager ein Blankdrahtsystem zum Einsatz.
Die erforderliche zuzuführende Wärmeenergie ist abhängig vom Volumenstrom, d. h. der Menge Warmwasser, die an der Armatur entnommen wird. Elektronisch geregelte Durchfluss-Wassererwärmer regeln den Volumenstrom, sodass eine konstante Auslauftemperatur erreicht wird. Das folgende Bild zeigt die typische Kennlinie eines Durchfluss-Wassererwärmers. Grössere Volumenströme werden weniger stark, kleinere Volumenströme werden stärker erwärmt.
Bei zu kleinen Volumenströmen besteht die Gefahr der Überhitzung des Durchfluss-Wassererwärmers oder der Verbrühung von Personen. Deshalb schaltet ein Durchfluss-Wassererwärmer das Heizelement nur ein, wenn der Volumenstrom einen Mindestwert erreicht (Einschaltpunkt). Bei hydraulisch, also über den Volumenstrom gesteuerten Durchfluss-Wassererwärmern darf wegen der möglichen Überhitzung kein vorgewärmtes Wasser verwendet werden.
Durchfluss-Wassererwärmer können für drucklose und für druckfeste Installationen ausgelegt sein. Die Merkmale von Durchfluss-Wassererwärmern sind:
-
Geringe Baugrösse
-
Sehr niedrige Verkeimungsgefahr durch Legionellen
-
Niedrige Wärmeverluste (Gerät und Trinkwasserleitung)
Ein Nachteil von Durchfluss-Wassererwärmern, auch von elektronisch geregelten, sind die Schwankungen der Auslauftemperatur oder des Volumenstroms sowie der relativ hohe Stromverbrauch.
8.3 Frischwasserstation
Eine Frischwasserstation ermöglicht die Warmwasserversorgung aller Entnahmestellen in einem Gebäude mit der im Pufferspeicher der Zentralheizung gespeicherten Wärmeenergie, ohne dabei Warmwasser zu speichern. Ein zentraler oder dezentraler, auf der Etage installierter Wärmeübertrager überträgt die Wärmeenergie des Pufferspeichers auf das Trinkwasser während der Warmwasserentnahme (Durchlaufprinzip).
Das Schema zeigt eine Frischwasserstation ohne warmgehaltene Warmwasserleitungen.